phone
info@finulent.com
phone
+44 7961 62 7865
US UK IE AU
logo
US UK IE AU

Renewables

Detailed Design Packages Services

Permit-Ready, Code-Compliant Solar & BESS Designs Tailored to Your Project Needs

BESS Solutions

At Finulent, we deliver customized PV and BESS design solutions for residential, commercial, and utility-scale projects across the UK. Our detailed engineering packages ensure full compliance with G98, G99, and G100 standards, covering 3D array models, shading and production analysis, energy offset reports, and single-line electrical diagrams.

5M+

PV System Designs delivered

200K+

Detailed Design Engineering Packages completed

500+

Skilled solar design engineers

70%

Lower Costs

Residential Solar Detailed Design Engineering Packages

Slide 2 Slide 2 Slide 3 Slide 4
Site Plans
Electrical Plans
Attachment Plans
Line Diagrams (Single-Line Diagrams / SLDs)
Resource Documentation

Commercial Solar Detailed Design Engineering Packages

Site & Plot Plans
Electrical Design & Calculations
Single Line Diagrams (SLD)
Cable Sizing
Switchgear & Protection
Connection Points
Equipment Elevations
Cable Routing & Trenching
Slide 1 Slide 2 Slide 3 Slide 4 Slide 5 Slide 6
Wiring Plans
Earthing Plans
Cable Tray Sizing
Carport Lighting & Details

Attachment Details

Slide 1 Slide 2 Slide 3 Slide 4 Slide 5 Slide 6 Slide 7
Roof-mount systems: We design roof-mounted systems (pitched, tile, flat, or metal) using railed, rail-less, or shared-rail setups, meeting wind and snow load standards while maintaining roof integrity and proper panel ventilation.
Ground-mount systems: We engineer ground-mount systems with fixed-tilt or tracking setups, tailored foundations, optimized row spacing and tilt, and full compliance with structural, environmental, and regional standards.
Carport Layout: We design solar carports that combine energy production with shaded parking, optimizing panel placement, structural support, and safe wiring in compliance with regional electrical standards.
Built Environment & Spaces
Multifamily Solar Design Expertise

We provide tailored solar design solutions for multifamily properties, addressing shared infrastructure, tenant-specific energy allocation, and centralized or sub-metering strategies.

Infrastructure & Utilities
Community Solar Design Expertise

Our team offers specialized design support for community solar projects, delivering infrastructure layouts that align with collective energy goals, utility interconnection standards, and state-specific regulatory frameworks. We engineer systems optimized for shared ownership, flexible billing models, and long-term performance ideal for housing cooperatives, nonprofits, or community energy programs.

Utility Solar Detailed Design Engineering Packages

Site and Plot Plans
Electrical Design and Calculations
Medium Voltage (MV) Electrical Connections
High Voltage (HV) Electrical Connections
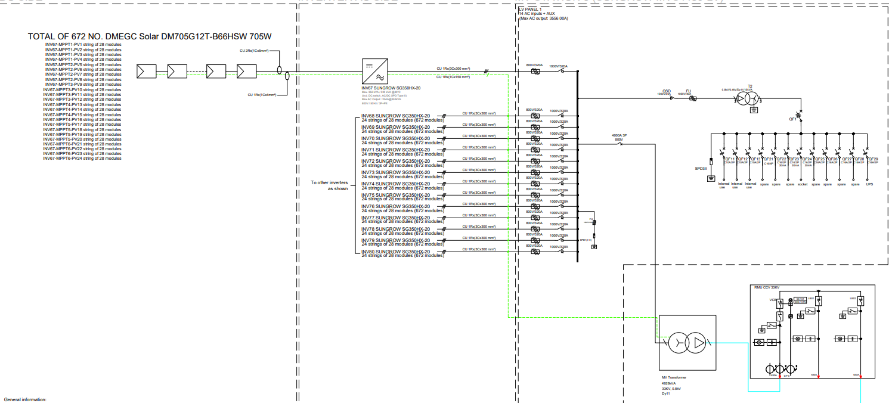
Single Line Diagrams (SLD)
Slide 1 Slide 2 Slide 3 Slide 5 Slide 6 Slide 7 Slide 8 Slide 9 Slide 10 Slide 11 Slide 13
Cable Sizing
Trenching Layouts
Lightning Protection System
PPC and SCADA Single Line Diagrams
Mounting System and Foundation
Pile Coordination
Drainage System
Cut and Fill Volume Computation
Slope Analysis for Array Tables
Soil Erosion and Control Plans

Bill of Materials (BOM)

Solar PV site plan for residential rooftop installation
Total Component Inventory: Comprehensive list of all the necessary materials to install solar PV.
Accurate Quantities & Specifications: Technical details and accurate amounts customized to the project design and site requirements.
Custom Design Alignment: BOM customized for rooftop, ground-mounted, or carport designs.

The Finulent Advantage

Regulatory Compliance

Regulatory & Grid Code Compliance

IEC, IEEE, and region/utility/DNO-approved designs

MV & HV Specialization

MV & HV Specialization

Experienced competency in 11–36 kV MV systems and >36 kV HV substation and grid connection designs

UK Code Compliant

UK Code Compliant

Our designs are aligned with UK standards such as G98, G99, and G100

SCADA & PPC Integration

SCADA & PPC Integration

End-to-end control and monitoring system design for real-time performance management

Customized Solar PV Packages that save time, reduce costs, and ensure full compliance with G98, G99, and G100 standards
Frequently Asked Questions
How does Finulent ensure regional Grid Code and utility standards compliance?
We have a rigorous design review process conforming to IEC, IEEE, and national Grid Codes. All calculations and drawings are checked to meet utility and Distribution Network Operator (DNO) specifications prior to submission for approvals and interconnectivity readiness.
What design and simulation software and tools does Finulent utilize?
Our team employs top-of-the-line tools like AutoCAD, PVSyst, Helioscope, and BIM software for system layout, energy modeling, and electrical calculations. This provides top accuracy and EPC and utility-compliant compatibility.
Can Finulent customize designs based on client-preferred equipment and suppliers?
Yes, we can fully customize our designs based on client-preferred equipment and suppliers. Whether it’s specific PV modules, inverters, mounting structures, or BOS components, we integrate them into the design while ensuring compliance with UK regulations and optimizing overall system performance.
Does Finulent assist international EPCs and developers with remote project implementation?
Indeed. With our remote delivery model of engineering, we are able to undertake projects in multiple geographies. We implement designs into local norms, climate, and landscape, and coordinate in perfect harmony with on-site EPC staff through digital collaboration tools.